PLC

服务支持

热情、耐心、真诚的服务与支持

龙8中国官网唯一入口PLC模拟量干扰的处理

作者:龙8中国官网唯一入口自动化
发布时间:2024.05.14

龙8中国官网唯一入口PLC模拟量干扰的处理

1.前言

随着科技的进步,中国智造2025的提出使工厂企业纷纷转型智能制造。在生产运行中稳定、可靠、安全是至关重要的。PLC以其运算速度快、功耗小、性价比高等优点,迅速扩大自己的市场。PLC有的安装在控制室内,有的直接安装在现场的设备中。设备周围有很强的电路及其他的设备,比如变频器,如此恶劣的电磁环境给PLC稳定性及工程师预防都会造成极大的干扰。因此了解和预防干扰是有必要的,在此以最常遇见的模拟量波动为例。

2.为什么会有波动

工业设备中影响PLC模拟量的情况有多种,例如:

来自于设备或柜内强电干扰。

布线、接地系统混乱产生干扰。

来自信号线或电源线的干扰。

PLC系统内部的干扰。

它们大多是产生电流或电压距离变化引起电荷剧烈移动产生了干扰。干扰可以分为共

模干扰和差模干扰。共模干扰是指干扰电压在信号线及其回线幅度相同(参考电位一般为大地),干扰电流回路则是在导线与参考物体构成的回路间流动(如图一)。差模干扰是指干扰电压在信号线与其回路(一般为信号的地线)之间,干扰电流回路则是在导线与参考物体构成的回路中流动(如图二)。在一般情况下,差模干扰幅度小、频率低,造成干扰不明显。共模干扰幅度大、频率高,还可以通过导线产生辐射,所造成的干扰较大。所以,解决共模干扰是消除干扰的关键。  


龙8中国官网唯一入口PLC模拟量干扰的处理

图一                                                                                   图二

3.为什么用屏蔽

在安装设备时经常把很多线路一起放在线槽中,这样虽然方便美观。但是在信号传输时会受到别的电缆产生的电磁场噪声源的影响。在远距离传输时更会受到不同设备的电磁干扰,如马达、电源线等,射频干扰如无线电、雷达等。解决这种问题最简单的方法就是使用屏蔽线。

屏蔽线(如图三)源于欧洲,在信号线外部使用金属网状编织层包裹起来的传输线,编织层一般为铜或镀锡铜,利用金属屏蔽层的反射、吸收及趋肤效应实现防止电磁干扰及电磁辐射功能。使用屏蔽层接地,外来的干扰信号可被该层导入大地,避免干扰信号进入内层导体干扰,同时也降低传输信号的损耗。屏蔽分为主动屏蔽和被动屏蔽,主动屏蔽是为了防止噪声源向往辐射;被动屏蔽是为了防止设备受到噪声源的干扰。plc模拟量上主要运用被动屏蔽。

龙8中国官网唯一入口PLC模拟量干扰的处理

图三

屏蔽线的屏蔽层需要接地。接地分为单端接地和双端接地,不能多点接地。多个的接地点会因为各接地的电压不同,形成电位差产生感应电流,反而产生干扰。双端接地主要用于高频,如编码器等。一般对于模拟量使用单端接地,即一端接地另一端悬空。

4.为什么用隔离

在平时的安装中很难把所有设备集中在一起,必不可免的要有长距离的安装。分割两地的设备和仪表之间的信号参考点存在电势差,因而形成了接地环路(如图四)造成信号的传输过程的失真。长距离的传输也不可避免的会有感性和容性的干扰。所以如何抑制公共接地、不明电磁对设备的干扰,是关键。

龙8中国官网唯一入口PLC模拟量干扰的处理

图四                                                                                      图五

模拟信号隔离器,也叫做信号变送器(如图五)。具有隔离、信号转换、保护等作用。是工业中常用的方法。信号隔离器就是将变送器或仪表的信号,通过半导体器件调制变换,然后通过光感或磁感元件隔离转换,然后再进行解调变换回隔离前的原信号,同时对隔离后的信号的供电电源进行隔离处理。保证变换后的信号、电源、地直接的绝对独立。有效的解决了接地环路和设备的连接时底线参考点不同所造成的问题,也可以有效的去除线路在正常传输过程中可能受到电磁干扰的问题。

6.为什么共地

对于线路来说信号的“地”又称参考地,是线路电压的参考点,也是构成信号回路的公共端。对于设备来说接地往往是考虑防雷和安全。所以保护地和参考地不能随便共,必须做好分类。共地就是使信号源端与测量端电位相同,以此来抑制干扰。

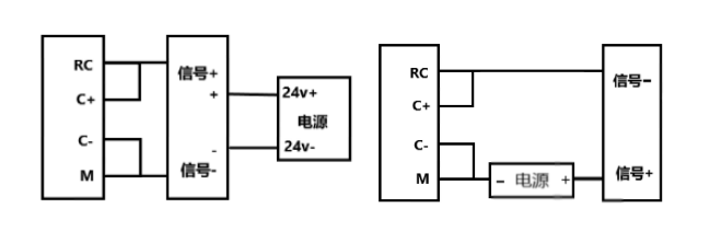
当使用一个自供电或隔离的传感器电源和模拟量输入模块电源没有彼此连接,即模拟量输入模块的电源地和传感器信号地没有连接时,这将会产生一个很高的上下震动的共模电压,影响模拟量输入的值。这时就需要把传感器输入的负端与模块上的公共端的M端连接以补偿此种波动(如图六,左为四线制,右为两线制)。

龙8中国官网唯一入口PLC模拟量干扰的处理

图六

当使用多个非隔离传感器(不同的接地点)与隔离模块连接时候,由于各个传感器信号的负端都会有共模电压,这时需要将各个信号的负端连接起来。在与非隔离模块连接时还需要与模块的M端相连接。

7.滤波的原理

对输入信号进行滤波也是常用的方法之一。在信号传输时模拟量信号出现波动太快,导致逻辑无法有效的响应,就可以设置一个滤波器,求取输入信号平均值,将一个平滑信号传给逻辑程序。软件上的滤波在系统块→输入滤波→模拟量(如图七)。

龙8中国官网唯一入口PLC模拟量干扰的处理

图七

使用软件滤波要搞懂两个概念,既采样数和死区。采样数顾名思义是指计算平均值的数值数目,PLC可设置为2指数倍增加最大到256,采样数的增加会让结果稳定但是响应变慢,反之则反之。但是在有些场合输入值大幅改变,需要快速反应就需要设置死区,死区范围可设置为16-4080。死区是设定一个当前平均值范围(当前平均值 ± 死区值)。当新的值输入在这个范围内,则继续进行平均值计算。如果新进值超过这个范围,不再进行平均值计算,而是直接将这个值设置为平均值。这样就使得在输入信号大幅度改变时也有快速的响应。死区值设定为0可以禁用死区,禁用后不论输入值如何变化都只做求平均值计算。(注:不要对通过模拟量字中传递数字量信息或报警指示的模块使用模拟量过滤。AS-i主站模块、热电偶模块和 RTD 模块要求禁止 CPU 模拟量输入滤波功能。)。

滤波器就是一个算术平均滤波法,算术平均滤波法是对N个连续采样值相加,然后取其算术平均值作为本次测量的滤波值。对滤除混杂在被测信号上的随机干扰信号非常有效。除此之外还有很多滤波算法,如中位值滤波,中位值平均滤波,都需要自己编写程序。

TOP

业务咨询

技术咨询

技术咨询

4000-300-890