PLC

服务支持

热情、耐心、真诚的服务与支持

UN 314 CPU与2台200PLC走MODBUS轮询通讯

作者:龙8中国官网唯一入口自动化
发布时间:2024.05.13

为方便客户更好的使用UN314,做了UN314与2台200PLC走MODBUS轮询通讯,希望对客户在使用314与多仪表通讯时能够有所帮助。

硬件配置:

UN314一台,  UN200PLC 两台

STEP7 200,300编程软件

300编程电缆一根和USB转485转换器一个

搭建好硬件平台如下图:线有点乱,大家忽略。

接线注意事项:建议使用DP接头,485正负不要搞反。

UN314与2台200PLC走MODBUS轮询.jpg

第一步:做好两台从站程序。这里引用西门子的MODBUS从站例程。 

UN314与2台200PLC走MODBUS轮询.jpg

并给每个通讯的区域赋值,方便监视。

UN314与2台200PLC走MODBUS轮询.jpg

 上图为一个从站PLC的程序,另外一台PLC的编程只需要更改从站地址即可。实例中我们定义 Addr=3

 第二步:测试好从站程序的正确可读性。

为保证测试的准确信,先用串口调试助手测试好,该从站编程是否正确。发送了读5个字的报文,发现从站能够正常响应主站的请求。

UN314与2台200PLC走MODBUS轮询.jpg

UN314与2台200PLC走MODBUS轮询.jpg

第三步:编写314程序

为自己的项目导入我司专用的通讯系统功能块。(具体参数说明请查看相关手册)

UN314与2台200PLC走MODBUS轮询.jpg

在OB100中程序初始化:

UN314与2台200PLC走MODBUS轮询.jpg

OB1主程序中:轮询调用

UN314与2台200PLC走MODBUS轮询.jpg

UN314与2台200PLC走MODBUS轮询.jpg

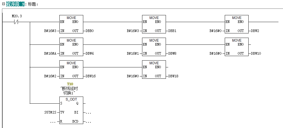
程序段三:赋值3号站通讯数据,并开始计时,如果2S内没有返回数据,开始对4号从站发送请求数据。

UN314与2台200PLC走MODBUS轮询.jpg

UN314与2台200PLC走MODBUS轮询.jpg

UN314与2台200PLC走MODBUS轮询.jpg

 程序段9:赋值4号站通讯数据,并开始计时,如果2S内没有返回数据,开始对(下一个从站)3号从站发送请求数据。

UN314与2台200PLC走MODBUS轮询.jpg

UN314与2台200PLC走MODBUS轮询.jpg

最后一个站通讯完成或者超时到,触发第一个从站的通讯赋值位。开始启动所有从站通讯的第二轮通讯。

第四步:通过变量表监视相关数据。可以看到通讯正常。每次都可以看到接受数据完成位置1,完成位计数加1。当断开某一台设备时,不影响下一台设备的数据更新。断开某一台设备后,主要由定时器触发下台设备的读取。

UN314与2台200PLC走MODBUS轮询.jpg

TOP

业务咨询

技术咨询

技术咨询

4000-300-890